Schaltplan 1970   Inhalt   Rückcover

Reparaturanleitung VW-Transporter / Bus ab 1968


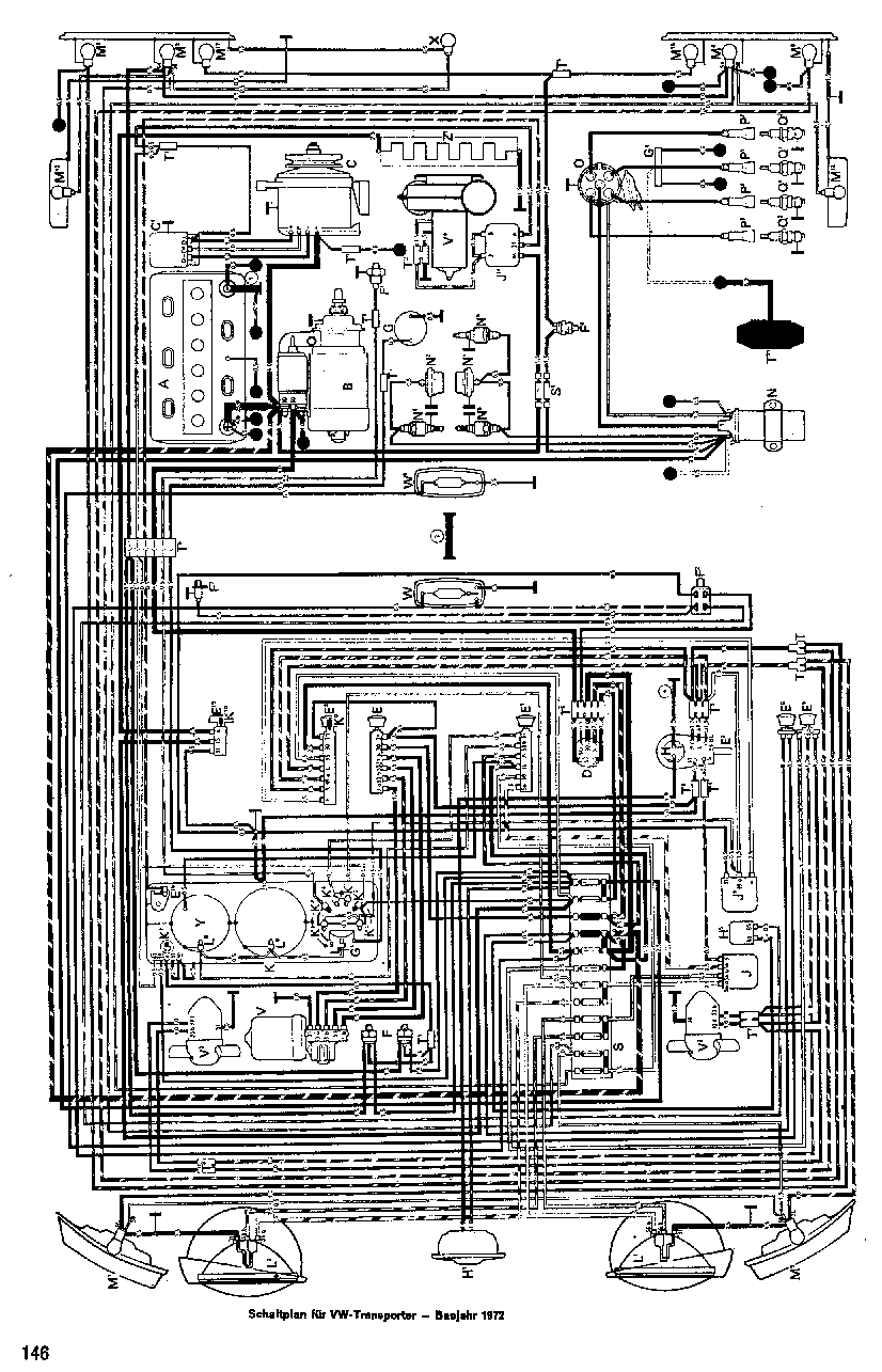
Schaltplan für VW-Transporter, Baujahr 1972

Schaltplan 1970   Inhalt   Rückcover