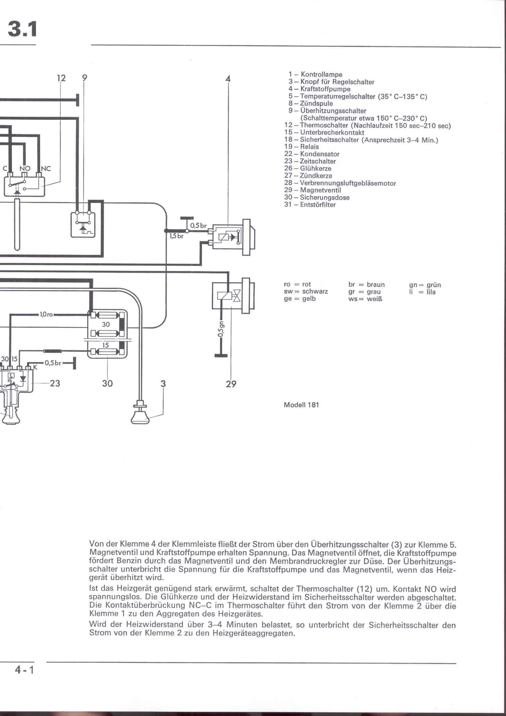
RLF F: F3.1/4-1



    nächste Seite