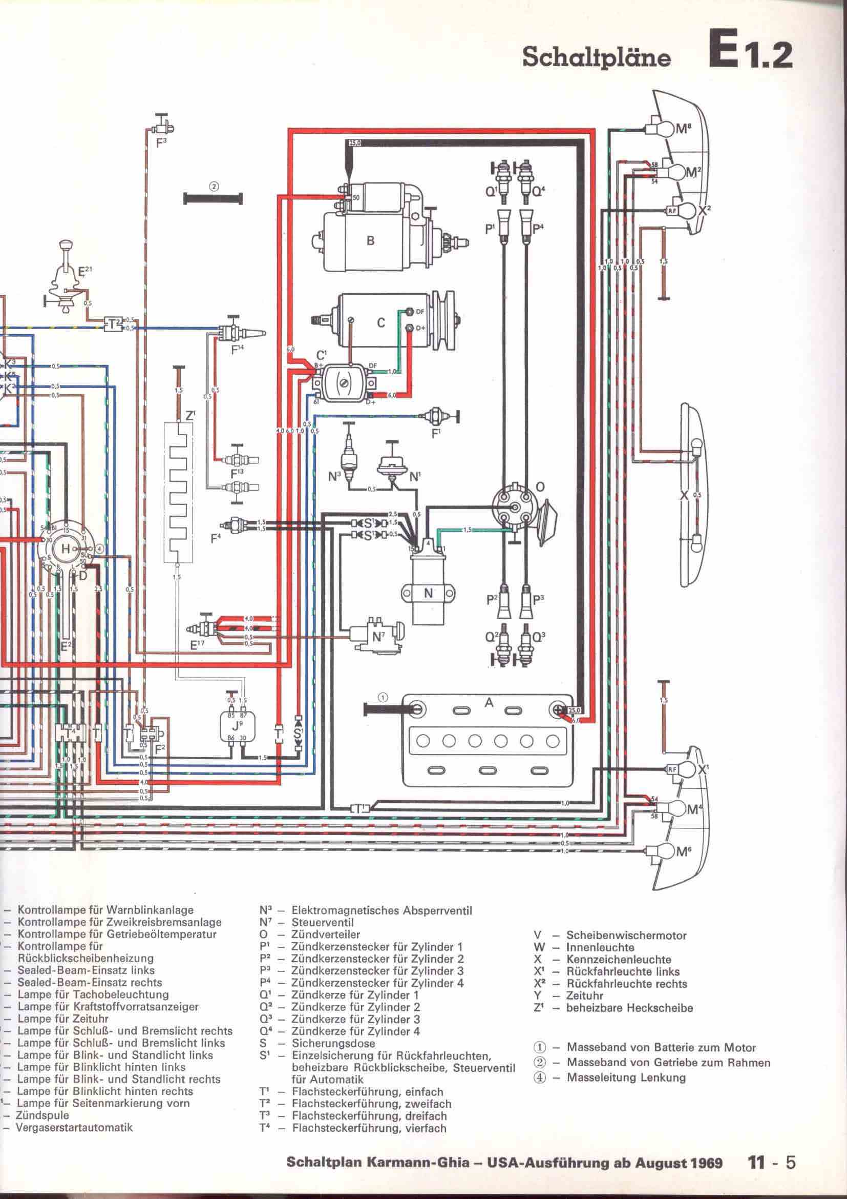
RLF Elektrik I, E1.2/11-5



vorherige Seite     nächste Seite