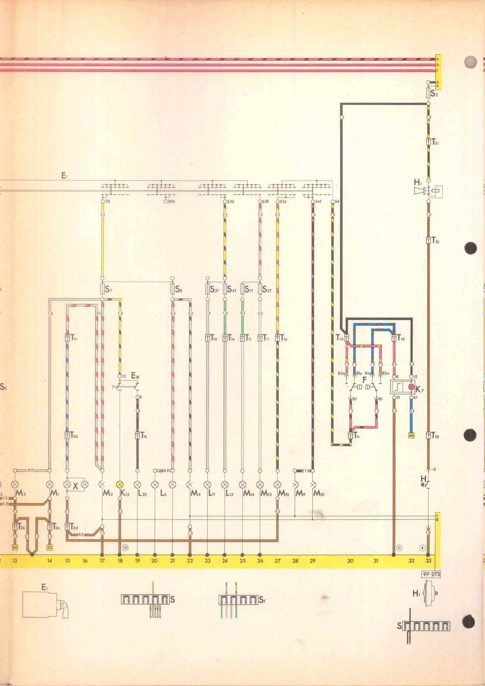
RLF Elektrik I, E1.2/1-17