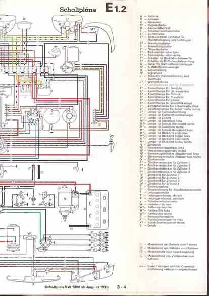
RLF Elektrik I, E1.2/3-4



vorherige Seite     nächste Seite