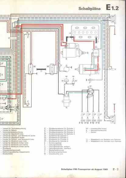
RLF Elektrik I, E1.2/2-3



vorherige Seite     nächste Seite