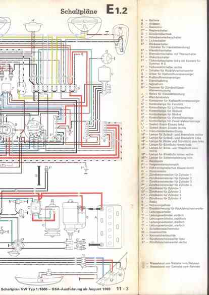
RLF Elektrik I, E1.2/11-3



vorherige Seite     nächste Seite