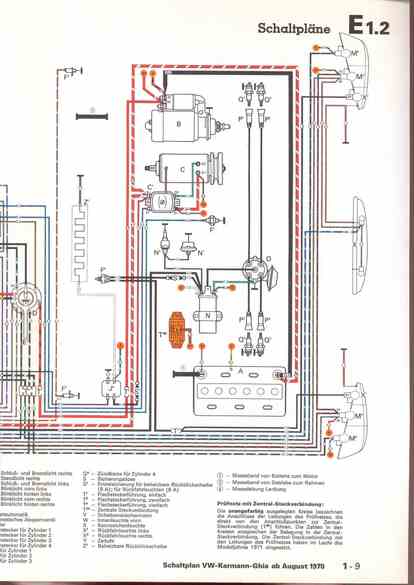
RLF Elektrik I, E1.2/1-9



vorherige Seite     nächste Seite